您當前的瀏覽器版本太低,為了給您帶來更好的瀏覽效果,請使用更高版本的瀏覽器!

wap
111
工業過濾凈化系統
工業過濾凈化系統
工業過濾凈化系統
工業過濾凈化系統
工業過濾凈化系統
工業過濾凈化系統
工業過濾凈化系統
工業過濾凈化系統

工業過濾凈化系統

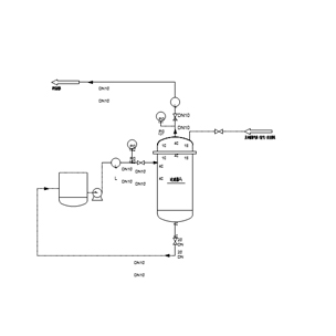
具有30年的過濾凈化系統設計及工程經驗。設計生產的自動反沖洗過濾器及脈沖分區反吹氣體過濾器,可實現液固、氣固凈化分離,自動化連續運行,獲得多項專利,廣泛應用于石化、煤化工、冶煉等領域的原料油過濾、高溫氣體除塵、粉塵收集、催化劑回收、煤氣化飛灰攔截、料液提純過濾器、化工工藝過程凈化攔截等。典型的過濾系統如下:在線反吹氣體過濾系統,氣液聯合反沖洗高效連續過濾系統,金屬膜液體凈化系統及錯流過濾技術。

特點及優勢

特點及優勢如下:

? ?易操作、全自動控制

? ?高溫耐腐蝕工況下工作

? ?良好的在線再生性能

? ?運行維護成本低

? ?布局緊湊、節省空間

? ?操作穩定性好

? ?運行壽命長

典型應用

安泰環境的過濾技術及系統廣泛應用于分離及過濾過程,如煤氣化合成氣中飛灰攔截,催化裂化油漿中催化劑顆粒的去除,可用于高溫氣體過濾及高純度氣體等。典型應用案例如下:

? ?加氫反應過程中金屬催化劑顆粒回收

? ?煉油催化中油漿的過濾凈化

? ?液硫過濾凈化

? ?加氫過程原料油過濾

? ?潤滑油過濾

? ?石蠟過濾

? ?胺液過濾凈化系統

? ?高溫氣體過濾系統

? ?煙氣過濾系統

參數說明

過濾系統規格表
過濾介質:液體(原料油、油漿等)氣體(空氣、氫氣、氮氣、高溫煙氣、合成氣等)
過濾系統形式:全自動(PLC或DCS)
過濾精度:≥0.1μm
濾芯形式:燒結金屬粉末濾芯、燒結金屬絲網濾芯及燒結金屬氈

 

相關產品

在線留言